Какие могут возникнуть поломки?
Проблемы с кнопками и переключателями
Кнопки фена заедают из-за того, что на переключателе появляются нагар, окись. Эти дефекты не позволяют пройти электрическому току по контактам. Для выявления неисправности переключателя и кнопки пользуются мультиметром.
Для этого в режиме прозвона нужно коснуться щупами выводов кнопки. Если прибор отключён, то он не должен издавать никаких посторонних шумов. Особенно подозрительны посвистывания. При включении первого — второго режимов в исправном состоянии переключателей должен издаваться еле слышный звук. В этом кроется причина: неисправны другие узлы в системе.
Разобрав фен, нужно прочистить все соединительные контакты, которые на поверхности имеют ржавчину или иные попавшие извне элементы. Иногда достаточно заменить переключатели на новые, чтобы устройство исправно заработало.
Неисправность сетевого провода
Визуально обнаружить неисправность сетевого провода невозможно. Происходит повреждение жил внутри изоляции, которые снаружи совсем не видны. Повреждение провода возникает как по механическим причинам, например, передавливание провода дверью, так и из-за долгой эксплуатации прибора на максимальной мощности. Жила перегревается, перегорает, медный материал в результате этого становится хрупким, ломким.
Мультиметром можно диагностировать поломку этой части, следуя инструкции:
- разбирается фен;
- включается на мультиметре режим прозвона;
- к контакту вилки подключается один щуп от мультиметра;
- второй щуп поочерёдно прикладывают к контактам на клеммной колодке;
- если какой-то из контактов подаёт сигнал при такой манипуляции, значит, одна из жил ещё рабочая, а проблема заключается в другой жиле;
- подключается щуп на второй контакт вилки, и процедура продолжается;
- мультиметр должен издать звук при прикосновении ко второй клеммной колодке.
Внимание
Слабый контакт в проводе может также влиять на неисправность фена. Самовыключение прибора при этом происходит регулярно. Перебои в работе можно исправить путём замены сетевого провода.
Неисправность коллекторного двигателя
Чтобы уточнить проблему с коллекторным двигателем, необходимо применить мультиметр. Выполняют им прозвон, а затем подключают к источнику постоянного напряжения необходимой величины. Плату с диодным мостом отсоединяют, если нет источника переменного напряжения необходимой величины.
Чтобы осуществить прозвон электромотора мультиметром, необходимо к щупам подвести выводные контакты устройства. Появившееся сопротивление — сигнал, что обмотка не повреждена. Двигатель неисправен, когда издаются нехарактерные звуки. В данном случае можно услышать пощёлкивание или скрежет.
Нужно разобрать устройство, вытащить двигатель. Починить его можно путём прочистки соединительных деталей. От долгой работы пружины двигателя могут засоряться. Но проблема может состоять и в другом. Движок может быть выпущен производителем с браком, который никак невозможно исправить подручными средствами. Необходимо поменять коллекторный двигатель на более надёжный.
Перегорела плата и спираль
Диагностику неисправности спирали и платы выполняют по следующей схеме:
- извлекается нагревательный элемент из металлической колбы;
- осматриваются провода на наличие подключения их к контактам спирали ТЭНа;
- на этом этапе уже можно увидеть возможную поломку: окисление контактов или отсоединение одного из проводов;
- в режиме измерения сопротивления включается мультиметр, подключается к контактам спирали;
- нарушение целостности нихромовой нити определяется нулевым значением прибора: спирали должны показывать сопротивление.
Внимание
В результате эксплуатации электрофена нихромовая нить теряет свои первоначальные характеристики, не имеет присущих ей свойств. Она становится хрупкой, выводит из строя многие составные элементы прибора — первыми перегорают плата и спираль.
Если спираль имеет обрыв и повреждения в разных местах, то её нужно заменить на новую. Простой обрыв можно устранить путём соединения двух частей спирали. Для этого потребуется воспользоваться маленькими болтиками и гайками.
Неполадки с платой зависят от используемой модели этого элемента. Устаревшие модели содержат только одну плату – выпрямительный диодный мост. Его можно исправить простым паяльником. Если строительный фен снабжён инверторной платой, то, осмотрев, можно обнаружить неисправность. Перегоревшие детали имеют потемневший окрас. Паяльником удаляется весь ненужный налёт.
Особенности самостоятельного изготовления агрегата
Фены для пайки микросхем, своими руками собранные, создают горячий поток воздуха с показателем температуры не меньше 850 ºС. Показатель мощности составляющей для нагрева должен равняться 2,6 кВт. Все элементы должны легко доставаться и быть недорогими.
Конструкция агрегата может быть ручной и стационарной.
Самодельный фен для пайки микросхем своими руками стационарной модификации собрать значительно проще, так как его размеры не ограничены, и не надо беспокоиться о температуре в области рукоятки. Но в данном случае фен, представляющий разновидность паяльника, будет неподвижным. Перемещать придется саму деталь. Больше возможностей при работе дает ручной прибор. Он должен быть небольшим и давать возможность держать его голыми руками.

Ремонт строительных фенов

При эксплуатации инструмента проявляются определенные неисправности. Разберем на примере опыта пользователя фена фирмы «Интерскол». Что может ожидать вас в будущем?
- На первом году жизни фена стала невозможной регулировка температуры – причина крылась в перегреве симистора и выходе его из строя.
- Привычный уже нам перелом кабеля питания в точке примыкания к корпусу инструмента. Эта проблема решается путем установки кабеля в двойной резиновой изоляции.
- Произошел обрыв обмотки нагревателя высокого сопротивления. Причиной мог быть как заводской брак, так и перетирание нихромовой обмотки о края керамики вследствие процессов нагрева-охлаждения. В процессе замены обмотки пришлось заменить и термопредохранитель, сработавший при внезапной остановке двигателя.
- К концу второго года эксплуатации вышли из строя подшипники скольжения в двигателе.
Это обычный список неисправностей, которые могут возникнуть в устройстве на протяжении трех лет эксплуатации инструмента. Кроме этого, были другие незначительные дефекты вроде пропадания напряжения на спирали нагревательного элемента
Это не значит, что это все проявится именно у вашей модели фена, но это те вещи, на которые следует обратить внимание при покупке и эксплуатации фена
В этой статье мы постарались максимально осветить все проблемы, возникающие в процессе эксплуатации фена. Покупать этот инструмент или нет – как всегда, решать только вам.
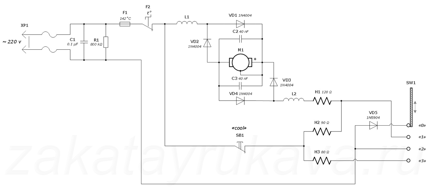
Электрическая схема строительного фена
Рассмотрим электрическую схему рис.1 строительного фена:
Одна диагональ диодного моста — подключается к внешнему источнику переменного напряжения 220В.
Другая диагональ диодного моста соединена с электродвигателем.
Электрическая схема состоит из следующих элементов:
- тумблера, осуществляющим режим температуры управления — К1;
- тумблера, осуществляющим скорость вращения ротора электродвигателя управление скоростью обдува — К2;
- тумблера отключения ТЭНов — К3;
- электродвигателя вентилятора — М;
- конденсатора — С;
- ТЭНов — RТЭН;
- диодов — VD1, VD2.
Через диодную мостовую схему одной диагонали моста выпрямленный ток двух потенциалов +,- поступает на электродвигатель. При переходе от анода к катоду — ток протекает при положительном полупериоде синусоидального напряжения.
Два конденсатора соединенных в электрической схеме параллельно, — служат дополнительными сглаживающими фильтрами.
Скорость обдува происходит за счет изменчивости сопротивления в электрической цепи, то есть, при переключении тумблера скорости на наибольшее значение сопротивления, — скорость вращения ротора электродвигателя уменьшается в связи с падением напряжения.
Количество ТЭНов нагревателей в данной схеме — четыре. Температурный режим строительного фена осуществляется тумблером температурного управления.
ТЕНы в электрической цепи имеют разное сопротивление, — соответственно, температура нагрева при переключении из одного участка электрической цепи на другой — нагрев ТЭНов будет соответствовать своему значению сопротивления.
Общий внешний вид строительного фена с его названиями отдельных деталей, — показан на рис.2
Следующая электрическая схема строительного фена рис.3, — сопоставима с электрической схемой рис.1
В данной электрической схеме отсутствует диодный мост. Управление скоростью обдува и управление температурным режимом, — происходит при переключении из одного участка электрической цепи на другой, а именно:
- при переключении на участок электрической цепи — состоящей из диода;
- при переключении на участок электрической цепи — не имеющей диод.
При протекании тока в переходе анод — катод диода VD1, имеющим свое сопротивление, — ТЭН2 будет нагреваться соответственно двум значениям сопротивлений:
- сопротивления при переходе анод — катод диода VD1;
- сопротивлении ТЭНа ТЭН2.
При протекании тока в переходе анод — катод диода VD2, напряжение подаваемое на электродвигатель и ТЭН1, — будет принимать наименьшее значение.
Это интересно: Какой гормон отвечает за рост волос, что такое гормональный сбой и почему выпадают волосы
Соответственно, скорость вращения ротора электродвигателя и температура нагрева ТЭНа для данного участка электрической цепи, — будет соответствовать прямому переходу тока диода VD2. Нагрев ТЭНа ТЭН1 для данного участка, так же зависит от своего внутреннего сопротивления, то есть учитывается сопротивление ТЭНа.
Как разобрать фен: порядок осмотра, разборки и ремонт
Разборка прибора не вызывает трудностей, если действовать в соответствии с инструкцией, иметь под рукой нужные инструменты и обладать хоть какими-то знаниями в области электроники.
Шнур
В первую очередь необходимо осмотреть провод. Начинать стоит с розетки, чтобы убедиться в наличии электроэнергии. Если свет есть, тогда переходят к проверке шнура — от корпуса к вилке. Осматривают целостность провода, ищут изломы, разрывы, оплавления. Внутри корпуса, после его разборки, наблюдают за состоянием электросопротивления — парой разъемных контактов, пайкой или проводкой с пластиковыми колпачками.
Неразъемное соединение
Если проводка заделана в пластиковые колпачки, значит речь идет о неразъемном соединении. Такой вариант довольно сложен для тестирования и требует наличия материалов:
- обычная игла;
- тестер;
- лампа;
- индикатор.
Проверка выполняется следующим образом:
- К одной клемме присоединяют иголку — ее следует вставить в жилу питания возле колпачка до самой меди;
- Вторая клемма охватывает усики вилки;
- Прозванивают сразу обе жилы.
Полезно!
Не стоит делать больше одного прокола на жилу, поскольку эксплуатация устройства не исключает попадания влаги внутрь корпуса.
Контактная площадка
Гораздо легче прозвонить провод, когда места стыков видны невооруженным глазом. Если обнаружены повреждения, лучше заменить шнур на новый, у которого неразборная вилка. Второй вариант предпочтительней, поскольку в первом случае накладываются ограничения на выбор изоляционных материалов, предотвращающих попадание влаги на жилы.
Внимание!
Самое уязвимое место — на контакте провода с корпусом. Постоянные перегибы, скручивания шнура приводят к перетиранию, образованию трещин. Поврежденные медные жилы начинают искрить, сжигать изоленту и плавиться.
Выключатель и переключатель
Проверить работоспособность выключателя можно, выполнив короткое замыкание детали. Если используется трехпозиционный переключатель, соответствующую проверку потребуется произвести три раза — для каждого режима отдельно. Лучше зарисовать схему расположения проводов, чтобы не допустить ошибок при сборке.
После выявления дефекта его следует внимательно осмотреть и обработать. Следы гари нужно счистить надфилем, ластиком или шкуркой, контакты — обработать спиртом. Если какой-то элемент не подлежит восстановлению, его стоит заменить на новый аналогичный.
Вентилятор
Забитый воздуховод — распространенная проблема при эксплуатации техники. Если есть фильтр, его нужно снять и тщательно прочистить, забившуюся пыль получится убрать с помощью мягкой щетки. При обнаружении намотанных волос на ось мотора лучше снять вентилятор с вала, после чего удалять загрязнения.
Спирали
Чаще всего приспособления оснащены сразу несколькими нагревателями, которые внешне ничем не отличаются друг от друга. После разборки агрегата следует убедиться в идентичности нагревательных элементов, при наличии разрывов их нужно спаять или закрутить концы. Помимо этого, концы спирали можно соединить с помощью тонких медных трубочек.
Двигатель
На поломку мотора указывают возникновение сильного треска и наличие искр при включении. При обнаружении неисправности следует выпаять обмотку двигателя из электросхемы и проверить все соединения. Замена обмотки требует определенных навыков и знаний в области электрики, поэтому при отсутствии таковых лучше сразу обратиться к профессионалам.
Полезно!
Если обмотка исправна, достаточно очистить поверхность и оценить плотность прилегания щеток к медной поверхности. При этом вал должен свободно крутиться, а все трущиеся элементы лучше смазать.
Микросхема:

- Гетинаксовая подложка периодически трескается, что приводит к разрыву дорожки. Если обнаружен поврежденный фрагмент, его следует заглубить, немного покрыв припоем;
- О неисправности конденсатора говорит раздутие изделия, при поломке оно выгибается наружу. Если поломка выявлена, единственным выходом станет замена детали на новую;
- Резистор при выгорании темнеет. Даже если он не вышел из строя, его стоит заменить.
Термостат
Отдельные модели оснащены функцией саморегуляции. Функционирование осуществляется путем использования резистивного делителя, у которого одно плечо отвечает за реагирование на температуру. В дальнейшем можно действовать следующим образом:
- Ликвидировать датчик, разорвав цепь, после чего проверить работоспособность.
- Замкнуть провода, понаблюдав за реакцией прибора.
Большая вероятность, что попытка не увенчается успехом, если устройство реагирует только на определенные значения сопротивления.
Как устроен технический фен и что у него внутри
Покупая фен, наверняка многие удивляются относительно невысокой стоимости этого прибора. Однако все дело в том, что конструкция этого инструмента настолько примитивна, что положительно отражается на его стоимости. Чтобы понимать, как работает промышленный фен, для начала выясним все составные эго элементы:
- Корпус — в котором располагаются все составные элементы этого прибора. Изготавливается корпус преимущественно из ударопрочного и термостойкого пластика
- Сетевой шнур — обеспечивает передачу тока на электроинструмент. Производители также выпускают фены автономного типа, то есть, аккумуляторные. Они менее популярны, так как стоят дороже сетевых за счет применения литий-ионных аккумуляторов
- Кнопка включения и переключения режимов — большинство фенов оснащается переключателем, выполняющего функцию не только включения прибора, но еще и переключения режимов работы
- Электромотор вентилятора — один из главных составляющих прибора. Его назначение заключается в том, чтобы обеспечивать обдув нагревающейся спирали целенаправленным потоком воздуха. Для этого на валу двигателя установлены лопасти, обеспечивающие обдув. На сетевых фенах используются двигатели постоянного тока. Их мощности вполне достаточно для обдува нагревающихся спиралей. За преобразование и понижение напряжения из 220В до 12В-18В отвечает инверторный преобразователь — плата, находящаяся рядом с электромотором. На бюджетных моделях фенов понижение напряжения на двигатель происходит за счет нагрузки на ТЭН
- ТЭН — это нагревающаяся спираль, за счет которой создается горячий воздух. ТЭН состоит из спирали и керамического основания (на недорогих приборах вместо керамики применяется специальный фольгированный материал). На керамическое основание наматывается никель-хромовая спираль. Помещен ТЭН в металлической колбе цилиндрической формы
Это основные детали рассматриваемого инструмента. У фена вовсе не сложная конструкция, однако даже несмотря на это, ломается он чаще, чем шуруповерты, дрели и болгарки. Одним из самых слабых мест этого инструмента является нагревательная часть. Чтобы понять, как отремонтировать строительный фен своими руками, разберемся первоначально с принципом работы инструмента.
Внутреннее устройство
Перед тем как начать разборку аппарата неплохо будет узнать, что внутри и из чего он вообще состоит. В принципе это довольно простой аппарат и основных элементов в нем не так уж и много. Любой фен состоит из:
- Электрического шнура;
- Выключателя/переключателя режимов;
- Моторчика;
- Крыльчатки;
- Нагревательного элемента;

Теперь хорошо видно, что аппарат устроен совсем просто. Самостоятельный ремонт вполне возможен. Ниже мы более подробно рассмотрим основные причины того, почему фен не работает и что можно сделать, чтобы их исправить.
Для этой нехитрой работы нужно заранее подготовить:
- Мультиметр;
- Отвёртку со сменными битами;
- Электропаяльник.
Кратко конструкция
Фен состоит из мотора, вентилятора, нагревательных элементов, электрической схемы, заставляющей элементы работать согласованно. В зависимости от количества режимов, фирмы-изготовителя, элементная база, внешний вид, состав переключателей разные. Но ничего сложнее полупроводникового тиристора, внутри не окажется. Поэтому осуществим домашний ремонт фенов для волос своими руками.
Корпус держится на шурупах. Головки часто нестандартного образца. Это — плюсик, звездочка, вилы. Следовательно, в первую очередь перед исправлением фена позаботимся об инструменте, способном справиться с такой задачей. Благо, набор бит стоит сегодня 600 рублей.
Иногда створки корпуса дополнительно крепятся вместе специальными защелками. Это отдельная проблема: опытные мастера часто ломают пластмассу, отчаявшись справиться цивилизованными методами. Никаких премудростей нет, придумывают скрытые шурупы, спрятавшиеся под наклейками, пластмассовыми вставками, съемными крышечками регуляторов. Крепеж фиктивный. Полезные функции отсутствуют.

Мотор фена питается постоянным током 12, 24, 36 В. Для выпрямления сетевого напряжения используется диодный мост, в дешевых моделях — одиночный диод. Фильтрация гармоник питания проводится конденсатором, включенным параллельно обмоткам двигателя или входящим в состав более сложного фильтра. Индуктивности ввиду непомерной массы в фенах применяются редко. Поэтому знаний принципов сглаживания пульсаций RC-цепочками хватит, чтобы справиться с построением принципиальной схемы ремонтируемого фена. Иногда фильтрующим элементом используется одна спираль (индуктивность).
Выключатель фена одновременно замыкает цепь, через которую будут питаться спирали, запускает мотор. Дальнейшая схематика вмешательства определена сложностью:
- регулируются только скорость вращения или только температура;
- возможность по отдельности выбирать обогрев и интенсивность воздушного потока.
В большинстве моделей фенов параллельно стоит защита от включения нагревателей при бездействующем моторе. Уберегает спираль.
Опционально наличествующий термостат в виде специального сопротивления или другого чувствительного элемента. Опишем встречающиеся поломки у верных помощников прекрасной половины человечества.
Это интересно: Стиральная машина самсунг ошибка 5е : причины и способы ее устранения
Общая проверка исправности фена мультиметром
Чтобы убедиться, что прибор вышел из строя, рекомендуется первым делом проделать следующие манипуляции:
- Воспользовавшись мультиметром, произвести прозвонку инструмента
- На мультиметре включить режим прозвонки диодов или измерения сопротивления
- Прикоснуться щупами к выводам вилки электроинструмента
- Произвести переключение кнопки фена в разные положения

При переключении кнопки на приборе должны изменяться показания, которые говорят о наличии сопротивления. Если показания не изменяются, значит уместно предположить о том, что в цепи имеется обрыв. Для уточнения причин, понадобится разобрать инструмент, выкрутив крепежные элементы, и произвести детальную диагностику.
Заключительные советы
Ремонтирование профессиональных фенов отличается большей сложностью. Элементы конструкции часто дополняются плавными регуляторами и дополнительными опциями наподобие кнопки Care. Спирали изготавливаются из специальных сплавов, создающих при нагревании отрицательные ионы, благотворно влияющие на волосы. Методика остается прежней:
- шнур;
- выключатели и кнопки;
- очистка от пыли;
- спирали;
- мотор;
- визуальный контроль конденсаторов, резисторов.
Перед починкой желательно раздобыть принципиальную схему.
Промышленные модели мало чем отличаются от бытовых. Но сушить ими волосы не рекомендуется. Отличаются такие изделия повышенной стойкостью к пыли, ударам, вибрациям, влажности, прочим климатическим факторам. Домашняя реставрация промышленных фенов закончится не лучшим образом.
Следование основным требованиям по безопасной эксплуатации поможет продлить срок службы фена и реже обращаться к специалистам:
Не следует наматывать шнур на рукоятку для хранения, а перед использованием стоит проверять целостность провода. Можно применять только те насадки, которые идут в комплекте с устройством. Необходимо избегать попадания воды на корпус и не пользоваться агрегатом в помещении с высокой влажностью. Допустимо применять лишь стандартные удлинители заводского изготовления. Установив мелкоячеистый фильтр, получится предотвратить попадание пыли, волосков и других засорений внутрь аппарата. Провод требует бережного обращения — его нельзя выдергивать из розетки и переносить прибор за него. Если выявлена даже малейшая неисправность, нужно незамедлительно отключить питание
Необходимо избегать перегрева изделия, если требуется техника с длительным периодом непрерывной работы, лучше обращать внимание на профессиональные модели. После эксплуатации надо дать приспособлению остыть, прежде чем укладывать его на хранение
Сберегать девайс следует в сухом месте.
Типичные неисправности
Электрический фен прослужит в течение долгого периода времени при условии соблюдения основных эксплуатационных правил. Однако дополнительно следует разобрать поломки, что это за неприятные ситуации и как их предотвратить. Простая диагностика позволит обнаружить их на раннем этапе. Благодаря этому небольшой ремонт бытового прибора существенно увеличит срок его службы.
Ремонт фенов для волос требуется в следующих случаях:
Нет реакции аппарата на кнопку включения. Человек должен проверить целостность шнура и найти перегибы. Именно в них чаще всего кроется причина неисправности. Обрыв провода можно решить путем его ремонта или полной замены. Плохой контакт внутри изделия обнаруживают с использованием специальных приборов. Если нет опыта работы с электричеством, то человеку рекомендуется обратиться за помощью к специалисту в данном вопросе. Неисправной также может быть кнопка пуска. Проблему решить будет возможно только путем замены элемента. Если причина кроется в двигателе, то это понять сможет только мастер. Ремонт детали обойдется дорого, поэтому многие предпочитают приобрести новое устройство; Неожиданное отключение фена. Температура у аппарата резко выросла, поэтому его предохранитель не смог выдержать нагрузки. Рекомендуется оставить устройство на полчаса. После окончания этого периода его можно включить повторно; Устройство не реагирует на включение кнопки пуска или регулятора системы. Самостоятельно от такой проблемы не удастся избавиться. Именно поэтому следует вызвать мастера, который разбирается в работе устройств данного типа; Электроэнергия поступает в обычном режиме, но лопасти вентилятора не приводятся в движение. Проблему удается избежать путем устранения пыли и грязи с вала, которые имеют свойство накапливаться постепенно; При работе фена для сушки волос вырабатывается холодный воздух. Ситуация происходит в случае порыва нити или спирали. Для устранения неисправности потребуется выполнить полную замену данных элементов. Однако даже после правильно проведенного ремонта ситуация может повториться в скором будущем; Ремонт фенов для волос требуется в том случае, если через устройство не проходит воздух. В таком случае следует проверить воздухозаборник или устранить загрязнения с фильтра. Предварительно аппарат отключается от сети. На решетке также скапливается пух. Для его быстрого устранения используется специальная кисточка. Если есть возможность снять фильтр, то его очистка также может проводиться под проточной водой
Все манипуляции следует проводить осторожно. Иначе повышается риск нанести устройству непоправимый вред. После окончания манипуляций производится проверка надежности каждого крепления; Фен для волос в период эксплуатации также может начать источать запах гари
Ситуация наблюдается в случае проникновения внутрь большого количества пыли или пуха. Мелкие частички оседают на спирали и начинают медленно плавиться. Устранить аромат можно путем тщательной очистки. Только после проведения данных манипуляций допускается продолжить эксплуатацию устройства. Однако если процесс не дал результат, то владелец должен немедленно обратиться в сервисный центр
После окончания манипуляций производится проверка надежности каждого крепления; Фен для волос в период эксплуатации также может начать источать запах гари. Ситуация наблюдается в случае проникновения внутрь большого количества пыли или пуха. Мелкие частички оседают на спирали и начинают медленно плавиться. Устранить аромат можно путем тщательной очистки. Только после проведения данных манипуляций допускается продолжить эксплуатацию устройства. Однако если процесс не дал результат, то владелец должен немедленно обратиться в сервисный центр.
Далеко не все домашние мастера разбираются в работе абсолютно всех устройств и знают, как починить фен. Именно поэтому всегда рекомендуется обращаться к специалистам. Они берут на себя полную ответственность. При эксплуатации в будущем гарантированно не возникнет аварийных ситуаций, которые будут угрожать человеку.
Принципиальная схема
Диагностика поломки Как правило, строительный фен выходит из строя по причине не соблюдения требований эксплуатации. Далее можно заниматься заменой тех деталей, которые вышли из строя.
Диагностика и ремонт-строительного фена Рассмотрим устройство электродвигателей и как именно нужно проводить диагностику электрических машин, как их принято считать в разделе по электротехнике.
Основной нагреватель R1 включается переключателем SA2 и также имеет две градации: 1 — меньший нагрев в цепь последовательно включен диод VD2 и 2 — больший нагрев диод VD2 исключен. На ручке располагаются переключатели управления для регулированием функциями фена. Изготовленный своими руками термофен можно использовать для проведения следующих строительных операций: сваривание стыков пленочного покрытия; использование при работе с деревом; сваривание изделий из пластмасс; удаление на поверхности изделий слоев клея, линолеума и фанеры; разжигание древесного угля в мангале.
Некоторые из них мы приведем ниже: Возможность применения различных насадок. Этот прибор сушит наши волосы уже больше 75 лет, первая его модель появилась в х годах прошлого века.
Навивка нихромовой спирали Чтобы из нихромовой проволоки навить спираль, нужно прежде всего определить длину цилиндрического стержня или трубки, на которую вы будете её наматывать. Концы нихромовой проволоки требуется вывести наружу. Фен можно применять при смолении деревянных лыж, снятии старой краски, сдувании опилок с верстака, разгоне комаров и муж, сушке вещей, охлаждении сковородки с пельменями и как опахало в жаркие дни. Там должно быть три провода, которые нужно присоединить к клеммам переключателя режимов.
Устройство и его основные принципы
Если же весь аппарат делается своими руками- то рукоятку лучше выполнить из дерева или толстого текстолита. В качестве материала спирали обычно используют нихром.
Произошел обрыв обмотки нагревателя высокого сопротивления. Диагностика поломки Как правило, строительный фен выходит из строя по причине не соблюдения требований эксплуатации. Для более точной диагностики стоит использовать тестер. Электродвигатели в фенах рассчитаны на напряжение 12, 24 и 36 Вольт, только в очень редких моделях используются электродвигатели с питанием Вольт, в таком случае, напряжение из сети напрямую подается на электромотор.





























